|
|
|
|
|
|
|
|
|
|
|
|
|
|
|
|
|
|
|
|
|
|
|
|
thanawat6
Gold Member
อาจารย์ปู่
  
ออฟไลน์
เพศ: 
กระทู้: 3,230

Japan Garbage Car & THE GANG DIY SERVICE
|
 |
« ตอบ #12 เมื่อ: 03 มีนาคม 2011, 08:22:59 » |
|
ตามลายเซ็นน้องพีว่าเลยครับ ใช่เลย อ้าว! ผิดกระทู้ใช่ครับการทำงานของคลัซคอมแอร์กับพัดลม ใช้รีเลย์คนละตัวกัน ถ้าพัดลมระบายความร้อนไม่ทำงานจะทำให้แรงดันฝั่ง Hight มีความร้อนสูง + กับแรงดันสูง ตัว Receiver dier (หรือเรียกกันว่า "ตาแมว") จะตัดการทำงานไม่ให้คลัซคอมแอร์ทำงาน เพื่อกันการเสียหายของคอมแอร์ครับ เปลี่ยนพัดลมก็หาย 
|
|
|
|
|
บันทึกการเข้า
|
|
|
|
|
|
|
|
|
|
|
|
|
|
thanawat6
Gold Member
อาจารย์ปู่
  
ออฟไลน์
เพศ: 
กระทู้: 3,230

Japan Garbage Car & THE GANG DIY SERVICE
|
 |
« ตอบ #18 เมื่อ: 04 มีนาคม 2011, 08:21:24 » |
|
พัดลมยังดีอยู่ครับไม่น่าจะใช่มอเตอร์ใกล้พังอ่าครับ ประเด็นนี้มองไปที่มูเลย์คอมแอร์มากกว่าครับ
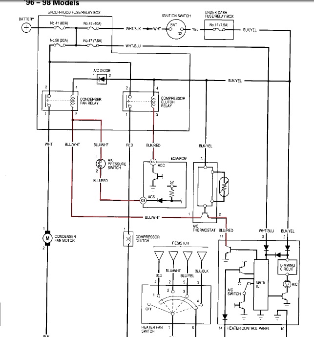
แสดงว่ายังไม่ได้ทดสอบดู  จะบอกยังไงดีหละ ดูวงจรการทำงานของแอร์ จากปุ่มสวิซ on ตรงกรอบแอร์ ถ้าสั่งเปิดอยู่ ระบบมันจะทำการต่อกราวน์ไปเข้า เทอร์โมสตัทให้ทำงาน ปรับวัดความเย็นตามที่ผู้ใช้ปรับตั้ง จากเทอร์สตัทจะไปเข้ารีเลย์พัดลม (condenser fan relay) ผ่านสวิซแรงดัน ตาแมว (A/C Pressure switch) เข้ากล่อง ECU จากกล่อง ECU เข้ารีเลย์คลัซคอมแอร์ (Compressor Clutch relay) จะเห็นได้ว่าสวิซแรงดันหรือตาแมวสามารถตัด - ต่อการทำงานคอมแอร์ได้ กรณีแรงดันระบบสูง น้ำยาขาด จะเห็นได้ว่า ECU สามารถตัด - ต่อการทำงานของคอมแอร์ได้ กรณีโหลดของเครื่องยนต์สูง หรือ ต้องการแรงแซง ดังนั้น พัดลมระบายความร้อนยังสามารถทำงานต่อเนื่องได้ถึงแม้ว่าคอมแอร์จะไม่จับการทำงาน สรุปคือ ถ้าเปิดแอร์ (สวิซ A/C On) เทอร์โมสตัทจะทำการสั่งให้พัดลมทำงาน พร้อมกับคอมแอร์จนกว่าอุณหภูมิ ในตู้คอยเย็นจะถึงจุดที่เทอร์โมสตัทได้ถูกตั้งไว้ ก็จะสั่งตัดการทำงาน พออุณหภูมิในตู้เกินกว่าที่ตั้งไว้ก็จะกลับมาต่อ การทำงานอีกครั้ง กรณีของท่าน เปิด สวิซ A/C แล้วพัดลมต้องทำงานแล้วหละครับ ถ้าไม่ทำงานก็ต้องตรวจเช็ค relay ตรวจเช็คพัดลม คอมแอร์ ตรวจเช็คได้โดยวิธีง่าย ๆ ดังนี้ ตรวจเช็คพัดลมระบายความร้อน โดยการถอดปลั๊กพัดลมระบายความร้อนออก ต่อตรงกับแบตเตอร์รี่ดูการทำงาน ของพัดลมว่า มีแรงมากพอสำหรับระบายความร้อนในระบบหรือไม่ ตรวจเช็คการจับของหน้าคลัซคอมแอร์ โดยวิธีถอดปลั๊ก 1 พิน ที่ทำหน้าที่จ่ายไฟไปเข้าหน้าคลัซคอมแอร์ สายไฟสี แดง 1 เส้นนั่นหละครับ เสร็จแล้วต่อไฟตรงจากแบตเตอร์รี่ แล้วฟังเสียงการจับของหน้าคลัซ ต้องมีเสียง ถ้าไม่มีเสียงก็ แสดงว่าหน้าคลัซเสื่อมสภาพได้
|

wire.jpg (95.89 KB, 643x690 - ดู 3824 ครั้ง.)
|
|
|
บันทึกการเข้า
|
|
|
|
|
|
|
|
|
|
|
|
|
|
|
|
97civic
Gold Member
อาจารย์ปู่
  
ออฟไลน์
เพศ: 
กระทู้: 3,153
นายใจดี
|
 |
« ตอบ #25 เมื่อ: 18 มีนาคม 2011, 19:56:29 » |
|
แบบนี้มันมี 2 เคสครับ เป็นตรงไหนแก้ตรงนั้นครับจะได้ไม่ต้องเสียหลายต่อ 1.ถ้าเป็นที่พัดลมก้เปลี่ยนแต่ตัวมอเตอร์ของใหม่ประมาณพันนึงครับ 2.ถ้าไม่ใช่พัดลมก็เป็นที่ชุดมูเลย์ครับ ถ้ามันสึกแล้วก็แล้วแต่อารมณ์มันเลยเครื่องเย็นก็เป็นนะครับ คลัชคอมแอร์ถ้ามันสึกมากต้องเปลี่ยนคอมทั้งลูกนะครับเพราะมันกินถึงแกนคอมเลยนะครับ ของผมก็เป็นแต่ไม่มากเลยเปลี่ยนแต่ชุดมูเลย์ครับ  1.ถ้าเป็นที่พัดลมก้เปลี่ยนแต่ตัวมอเตอร์ของใหม่ประมาณพันนึงครับ ของใหม่หรือยุ่น ครับ
|
|
|
|
|
บันทึกการเข้า
|
อาจจะมีใครสักคนรออยู่ที่ปลายฟ้า บอกใจเสมอว่าคนที่รออยู่ไม่ไกล อาจจะมีใครสักคนรับฝากรักในหัวใจ เส้นทางชีวิตอันแสนไกล จะมีคนรักเดินเคียงข้างกัน
|
|
|
|
|