ยินดีต้อนรับคุณ, บุคคลทั่วไป กรุณา เข้าสู่ระบบ หรือ ลงทะเบียน
ส่งอีเมล์ยืนยันการใช้งาน?
18 ธันวาคม 2025, 01:49:01
หน้าแรก ช่วยเหลือ ค้นหา ปฏิทิน เข้าสู่ระบบ สมัครสมาชิก
ข่าว: มีปัญหาการใช้งานเว็บไซต์ หรือติดต่อลงโฆษณา ติดต่อ admin [ไม่ใช่ผู้ขายสินค้า] ที่ 0876889988   หรือ theerachai@siamrx.com หรือ line id: @welovecivic




Custom Search
:::CIVIC CLUB THAILAND:::  |  คุยคุ้ย Civic  |  Civic Club Discuss => ห้องคนขับ  |  หัวข้อ: ช่วยด้วยครับทะเลาะกับไฟเพดาน 0 สมาชิก และ 1 บุคคลทั่วไป กำลังดูหัวข้อนี้
หน้า: [1] ลงล่าง พิมพ์
ผู้เขียน หัวข้อ: ช่วยด้วยครับทะเลาะกับไฟเพดาน  (อ่าน 6205 ครั้ง)
boy_chalerampol
ศิษย์น้อง
**
ออฟไลน์ ออฟไลน์

กระทู้: 50


« เมื่อ: 19 กันยายน 2012, 17:58:01 »



 เศร้า เศร้า เศร้า
ปัญหามีอยู่ว่า.กลางดึกคืนหนึ่งรถผมที่จอดอยู่หน้าบ้านเกิดร้องแหกปากเสียงดังขึ้นมา*มาก*
**แล้วผมก็กดรีโมทปลดล็อคแล้ว*มันก็เงียบ* ลองเช็คประตูดูหมดแล้วก็ปิดสนิททุกบานน่ะ**
 ตกใจ ตกใจ ตกใจ
***สงสังมากเลยครับว่ามันเกิดอะไรขึ้นกับน้องตาโตของผม*** ใครรู้บอกผมที
ก่อนนอนนี่ต้องถอดขั้วแบตออกก่อนนอนแล้ว...แย่จัง

 ขยิบตา ขยิบตา ขยิบตา
เหตุการณ์ต่อไป ***ไฟเพดานครับเกิดติดเฉพาะกดตอน*ON*เท่านั้นเลื่อนไปที่*ตรงกลาง*แล้วเปิดประตูทุกบานแล้วก็ม่ายติด

 ร้องไห้ ร้องไห้ ร้องไห้
ช่วยผมที...ม่ายรู้จาแก้อย่างไร..วานท่านพี่ๆที่เคยเจอเหตุการณ์อย่างผม**ชี้ทางสว่างให้ผมด้วยครับ ขยิบตา ขยิบตา ขยิบตา
บันทึกการเข้า
s.chart
Gold Member
เจ้าสำนัก
***
ออฟไลน์ ออฟไลน์

เพศ: ชาย
กระทู้: 559



« ตอบ #1 เมื่อ: 19 กันยายน 2012, 19:27:34 »

ลองตรวจเช็คสวิทช์ประตูทั้งสี่บานดูครับ
บันทึกการเข้า
hs2cbp
อาจารย์ปู่
*******
ออฟไลน์ ออฟไลน์

เพศ: ชาย
กระทู้: 3,198


ตู่ @ ระยอง 0634659653


« ตอบ #2 เมื่อ: 19 กันยายน 2012, 20:21:40 »

เศร้า เศร้า เศร้า
ปัญหามีอยู่ว่า.กลางดึกคืนหนึ่งรถผมที่จอดอยู่หน้าบ้านเกิดร้องแหกปากเสียงดังขึ้นมา*มาก*
**แล้วผมก็กดรีโมทปลดล็อคแล้ว*มันก็เงียบ* ลองเช็คประตูดูหมดแล้วก็ปิดสนิททุกบานน่ะ**
 ตกใจ ตกใจ ตกใจ
***สงสังมากเลยครับว่ามันเกิดอะไรขึ้นกับน้องตาโตของผม*** ใครรู้บอกผมที
ก่อนนอนนี่ต้องถอดขั้วแบตออกก่อนนอนแล้ว...แย่จัง

 ขยิบตา ขยิบตา ขยิบตา
เหตุการณ์ต่อไป ***ไฟเพดานครับเกิดติดเฉพาะกดตอน*ON*เท่านั้นเลื่อนไปที่*ตรงกลาง*แล้วเปิดประตูทุกบานแล้วก็ม่ายติด

 ร้องไห้ ร้องไห้ ร้องไห้
ช่วยผมที...ม่ายรู้จาแก้อย่างไร..วานท่านพี่ๆที่เคยเจอเหตุการณ์อย่างผม**ชี้ทางสว่างให้ผมด้วยครับ ขยิบตา ขยิบตา ขยิบตา


ที่บอกว่าเปิดทุกบานแล้วไฟไม่ติด อย่างนี้ สงสัย สายไฟรวมจาก สวิทย์ทุกตัวไปยังโคมไฟ แล้วละ ลองรื้อโคมเพดานดูซิ มด กัดสายไฟขาดหรือเปล่า  ยิงฟันยิ้ม ยิงฟันยิ้ม
บันทึกการเข้า
boy_chalerampol
ศิษย์น้อง
**
ออฟไลน์ ออฟไลน์

กระทู้: 50


« ตอบ #3 เมื่อ: 20 กันยายน 2012, 08:01:37 »

ดูแล้ว....มะมีขายเลย+++แต่สังสัยอีกว่าไปฝากระโรงท้ายก็มะติด+ไปส่งแผนที่ก็มะติด+ไปเพดาน(ตอนปิดประตูทุกบาน.ติดน่ะแบบหรี่ๆตอนเปิดON)
++++เมื่อคืนมะได้ถอดขั้วลบแบตออก...ร้องระงมเลย*ตี3*
+++จนต้องเอารีโมทมานอนกอดไว้แล้ว
                                                                  -------------พี่ๆ....ช่วยผมทีครับ---------
 เศร้า เศร้า เศร้า เศร้า เศร้า เศร้า เศร้า เศร้า เศร้า เศร้า เศร้า เศร้า เศร้า เศร้า เศร้า เศร้า เศร้า เศร้า เศร้า เศร้า เศร้า เศร้า เศร้า
บันทึกการเข้า
cyu
อาจารย์ปู่
*******
ออฟไลน์ ออฟไลน์

เพศ: ชาย
กระทู้: 5,713



« ตอบ #4 เมื่อ: 20 กันยายน 2012, 08:57:12 »

ดูแล้ว....มะมีขายเลย+++แต่สังสัยอีกว่าไปฝากระโรงท้ายก็มะติด+ไปส่งแผนที่ก็มะติด+ไปเพดาน(ตอนปิดประตูทุกบาน.ติดน่ะแบบหรี่ๆตอนเปิดON)
++++เมื่อคืนมะได้ถอดขั้วลบแบตออก...ร้องระงมเลย*ตี3*
+++จนต้องเอารีโมทมานอนกอดไว้แล้ว
                                                                  -------------พี่ๆ....ช่วยผมทีครับ---------
 เศร้า เศร้า เศร้า เศร้า เศร้า เศร้า เศร้า เศร้า เศร้า เศร้า เศร้า เศร้า เศร้า เศร้า เศร้า เศร้า เศร้า เศร้า เศร้า เศร้า เศร้า เศร้า เศร้า

เคย โดนน้ำท่วมมั้ยคับ ผมสันนิษฐานว่า ที่สวิทประตูอาจจะสกปรก มันเลยลงกราวด์ไม่ แน่น ไฟก้เลย ลงกราวด์ ไม่ได้ ทำให้มันไม่ครบวงจร ไล่เชคสวิทประตูครับ ถอดออกมาทำความสะอาดเลย เอา โซแนกซ์ ฉีดไปเลยคับ
บันทึกการเข้า

แอบแซงเพราะแรงน้อย

https://www.facebook.com/cyu.boonyawat
boy_chalerampol
ศิษย์น้อง
**
ออฟไลน์ ออฟไลน์

กระทู้: 50


« ตอบ #5 เมื่อ: 20 กันยายน 2012, 12:06:17 »

+++ผมสงสัยว่า ::)ถ้าสวิตช์ลงกราว์ไม่ได้แล้งไมเค้่าพร้อมใจกันเป็นทุกบานเลยครับ
แล้วไฟส่่องของท้ายรถก็มะติด/ไฟส่องแผนที่ตรงกะจกมองหลังก็มะติด/ไฟเก๋งติด(แต่หรี่ๆ)แต่ตอนปิดประตูทุกบานยิ่งถ้าสตาร์เครื่องเปิดไฟไปที่ONน่ะสว่างเลย(แต่ต้องสตาร์เครื่องไปในเก๋งเปิดถึงสว่าง)****งง.....จริง
 เศร้า....ช่วยผมด้วย....พี่ๆคนไหนรู็แจ้งผมด่วน...ครับ
บันทึกการเข้า
hs2cbp
อาจารย์ปู่
*******
ออฟไลน์ ออฟไลน์

เพศ: ชาย
กระทู้: 3,198


ตู่ @ ระยอง 0634659653


« ตอบ #6 เมื่อ: 20 กันยายน 2012, 14:51:43 »

+++ผมสงสัยว่า ::)ถ้าสวิตช์ลงกราว์ไม่ได้แล้งไมเค้่าพร้อมใจกันเป็นทุกบานเลยครับ
แล้วไฟส่่องของท้ายรถก็มะติด/ไฟส่องแผนที่ตรงกะจกมองหลังก็มะติด/ไฟเก๋งติด(แต่หรี่ๆ)แต่ตอนปิดประตูทุกบานยิ่งถ้าสตาร์เครื่องเปิดไฟไปที่ONน่ะสว่างเลย(แต่ต้องสตาร์เครื่องไปในเก๋งเปิดถึงสว่าง)****งง.....จริง
 เศร้า....ช่วยผมด้วย....พี่ๆคนไหนรู็แจ้งผมด่วน...ครับ

กันขโมยติดที่หลังใช่ไหม ไม่ได้ติดตั้งมาจาก 0 ถ้าใช่จะมีอยู่จุดหนึ่งช่างจะต่อสายไฟ ร่วมกันระหว่าง สวิทย์กระโปรงหลังกับสวิทย์ประตูทั้ง 4 บาน ( ช่างเอาง่าย) ปรกติจะต้องต่อ ไดโอด กันไฟไว้ สังเกตุง่ายๆว่าเป็นอย่างนั้นจริงไหม ถ้าเปิดประตูแล้ว สัญลักษณ์ กระโปรงท้ายที่ไมล์จะโชว์ด้วย และไฟในห้องกระโปรงหลังจะติดด้วย หรือไม่ก็ เปิดกระโปรงหลัง ไฟในเก่งก็ติดด้วยทั้งๆที่ประตูก็ปิดอยู่ทั้ง 4 บานก็ปิดอยู่

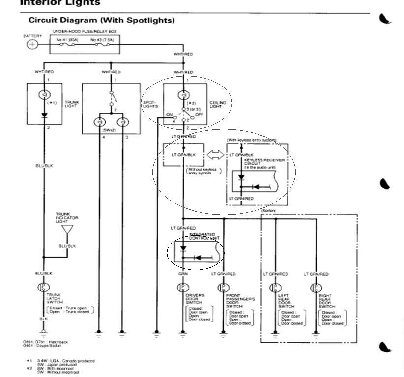
** จากรูปวงจรที่ให้มา เส้นสายไฟสีแดง ที่ช่างต่อเพิ่ม สำหรับระบบกันขโมย ถ้าเปิดกระโปรงหลัง ระบบกันขโมยต้องทำงานด้วย **

ลองไล่วงจรดูครับ

** เพิ่มเติมวงจรที่มีไฟส่องแผนที่ให้ครับ **


* lighting.JPG (39.37 KB, 482x569 - ดู 1630 ครั้ง.)

* lighting.jpg (46.88 KB, 822x767 - ดู 1647 ครั้ง.)
« แก้ไขครั้งสุดท้าย: 20 กันยายน 2012, 16:36:50 โดย hs2cbp » บันทึกการเข้า
boy_chalerampol
ศิษย์น้อง
**
ออฟไลน์ ออฟไลน์

กระทู้: 50


« ตอบ #7 เมื่อ: 20 กันยายน 2012, 15:44:51 »

ขอบคุณมากๆเลยนะครับสำหรับคับตอบ....
ต้องขอเวลาไปรื้อดูซะแล้ว...เด่วผมส่งข่าวมาน่ะครับขอบคุฯมากจริงๆ
บันทึกการเข้า
oishi007
ศิษย์น้อง
**
ออฟไลน์ ออฟไลน์

กระทู้: 87



« ตอบ #8 เมื่อ: 20 กันยายน 2012, 17:19:27 »

กระโปรงหน้าไม่สนิทหรือเปล่าครับ
บันทึกการเข้า
hs2cbp
อาจารย์ปู่
*******
ออฟไลน์ ออฟไลน์

เพศ: ชาย
กระทู้: 3,198


ตู่ @ ระยอง 0634659653


« ตอบ #9 เมื่อ: 20 กันยายน 2012, 19:10:10 »

กระโปรงหน้าไม่สนิทหรือเปล่าครับ


ถ้าเป็นกันขโมยรุ่นแรกๆจะมีตรวจจับการเปิดกระโปรงหน้ารถอยู่ด้วย แรกๆก็ใช้ดี นานวันเข้าก็เกเรเหมือนกัน ลองตรวจสอบด้วยครับตามคำแนะนำข้างบนครับ
บันทึกการเข้า
boy_chalerampol
ศิษย์น้อง
**
ออฟไลน์ ออฟไลน์

กระทู้: 50


« ตอบ #10 เมื่อ: 21 กันยายน 2012, 08:21:11 »

ถ้าเป็นกันขโมยรุ่นแรกๆจะมีตรวจจับการเปิดกระโปรงหน้ารถอยู่ด้วย แรกๆก็ใช้ดี นานวันเข้าก็เกเรเหมือนกัน ลองตรวจสอบด้วยครับตามคำแนะนำข้างบนครับ
ขยิบตา ขยิบตา ขยิบตา....มันคือสวิท...ที่อยู่ตรงฝากระโปรงใช่มะครับ..ที่มันเปนเหล็ก.กดเด้งกดเด้ง...อยู่ครงคานหน้า+
บันทึกการเข้า
su_wit
อาจารย์ปู่
*******
ออฟไลน์ ออฟไลน์

เพศ: ชาย
กระทู้: 2,054


วิทย์ ณ.โคราชา 084-5437854


« ตอบ #11 เมื่อ: 21 กันยายน 2012, 08:38:03 »

วิ่งเข้าร้านเลยครับ รับรองหาย  จุมพิต จุมพิต
เจ้าของกระทู้มีความรู้เรื่องระบบไฟรถยนต์บ้างหรือเปล่าครับ
สมาชิกจะได้แนะนำถูก อายจัง
บันทึกการเข้า

แมงกะซอนบิน
boy_chalerampol
ศิษย์น้อง
**
ออฟไลน์ ออฟไลน์

กระทู้: 50


« ตอบ #12 เมื่อ: 21 กันยายน 2012, 12:14:44 »

วิ่งเข้าร้านเลยครับ รับรองหาย  จุมพิต จุมพิต
เจ้าของกระทู้มีความรู้เรื่องระบบไฟรถยนต์บ้างหรือเปล่าครับ
สมาชิกจะได้แนะนำถูก อายจัง
มีครับ...จบช่างยนต์ อายจังแต่มะค่อยชำนานเรื่อไฟฟ้ารถยนต์เท่าไหร....ครับ ลังเล ลังเล ลังเล

++++เมื่อวานถอดฟิวส์15Aที่เป็นของชุดกันขโมยออกซะเลย...เงียบกริบ
++++แต่ไปหลังคา+ไฟส่องแผนที่+ไปส่งสำภาระท้ายรถก็ยังม่ายติดฮืม?......ช่วยผมทีครับ
บันทึกการเข้า
thanawat6
Gold Member
อาจารย์ปู่
***
ออฟไลน์ ออฟไลน์

เพศ: ชาย
กระทู้: 3,230


Japan Garbage Car & THE GANG DIY SERVICE


« ตอบ #13 เมื่อ: 21 กันยายน 2012, 12:17:42 »

ใจเย็น ๆ ค่อย ๆ คุยกัน เดี๋ยวก็เข้าใจกันไปเอง
บันทึกการเข้า

EK Sir
Tracking !!
เจ้าสำนัก
*
ออฟไลน์ ออฟไลน์

เพศ: ชาย
กระทู้: 734



« ตอบ #14 เมื่อ: 21 กันยายน 2012, 14:59:28 »

เช็คฟิว ไฟห้องโดยสาร ยังครับ ใต้ฝาโปรงหน้า
บันทึกการเข้า

P E R F E C T O
                        Onayi

boy_chalerampol
ศิษย์น้อง
**
ออฟไลน์ ออฟไลน์

กระทู้: 50


« ตอบ #15 เมื่อ: 21 กันยายน 2012, 15:42:16 »

 ขยิบตา ขยิบตา ขยิบตา ขยิบตา ขยิบตา
พี่ๆครับที่ชุดวงจร..ตรงที่ผมวงกลมสีดำๆไว้3ตำแหน่ง
+++รบกวนพี่ๆช่วยขยายให้ผมได้มะครับว่ามันคือตัวอะไรอยู่ตำแหน่งไหนของตัวรถหรอครับ ลังเล


* lighting.jpg (56.9 KB, 822x767 - ดู 1521 ครั้ง.)
บันทึกการเข้า
hs2cbp
อาจารย์ปู่
*******
ออฟไลน์ ออฟไลน์

เพศ: ชาย
กระทู้: 3,198


ตู่ @ ระยอง 0634659653


« ตอบ #16 เมื่อ: 21 กันยายน 2012, 19:40:35 »

1 เป็น สวิทย์ ไฟเพดาน ในเก๋งเหนือหัวเราครับ ที่เลือก ตำแหน่ง on ไฟติดตลอด / เปิดประตูไฟติด / Off ไฟดับ
2 เป็น ไดโอด ใช้สำรับระบบกันขโมยที่ติดตั้งมาตั้งแต่โรงงาน
3 เป็น ไดโอด ใช้สำหรับ เข้าวงจร IC ที่อยู่หลังแผงฟิวส์ใต้คอพวงมะลัย อันนี้ รู้สึกว่าถ้าเปิดประตูด้านคนขับ แล้วไฟที่ไมล์จะแสดง ว่าประตูเปิด และมีเสียงเตือนมั้งครับ ( อันนี้รอผู้รู้อีกที )

แต่รถของผม เลข 2 และ 3 ไม่มีครับ ตอนติดตั้งกันขโมย เลยต้องใส่เพิ่ม ที่ต่ำแหน่ง 3 ที่เดียว ต่ำแหน่ง 2 ยังไม่ได้ลองเพราะเรือนไมล์
ไม่มีไฟ แสดงว่าเปิดประตู เห็น ( น้าคิวทำอยู่ )   


* lighting.jpg (100.22 KB, 1287x1201 - ดู 2079 ครั้ง.)
บันทึกการเข้า
boy_chalerampol
ศิษย์น้อง
**
ออฟไลน์ ออฟไลน์

กระทู้: 50


« ตอบ #17 เมื่อ: 22 กันยายน 2012, 11:40:20 »

                             ขอบคุณคำตอบของพี่ๆทุกๆคนน่ะครับ
+++เป็นประโยชน์กับเหตุการณ์ที่ผมเจอครั้งนี้มากเลย...ขอบคุณจริงๆ
 จุมพิต จุมพิต จุมพิต จุมพิต จุมพิต จุมพิต จุมพิต จุมพิต จุมพิต จุมพิต จุมพิต จุมพิต จุมพิต จุมพิต จุมพิต จุมพิต จุมพิต จุมพิต จุมพิต จุมพิต
บันทึกการเข้า
boy_chalerampol
ศิษย์น้อง
**
ออฟไลน์ ออฟไลน์

กระทู้: 50


« ตอบ #18 เมื่อ: 24 กันยายน 2012, 08:02:57 »

 ฮืม ฮืม ฮืม ฮืม ฮืม
++++พี่ๆครับ..เมื่อวานเกือบได้ลงมือชำแหละแล้ว....ดันไข้กินซะก่อน.... อายจัง
++++เมื่อวานลองใช้รถดูขับปายหาหมอผมสงสัยว่า....น่าจะมีปัญหากับตัวที่วงกลมหมายเลข ....//.(3 เป็น ไดโอด ใช้สำหรับ เข้าวงจร IC ที่อยู่หลังแผงฟิวส์ใต้คอพวงมะลัย อันนี้ รู้สึกว่าถ้าเปิดประตูด้านคนขับ แล้วไฟที่ไมล์จะแสดง ว่าประตูเปิด และมีเสียงเตือนมั้งครับ )........อาการมันไม่มีไฟเปิดประตูโชว์+เหยีบเบรคก็ม่ายล็อค.ต้องกดที่ประตูเอา....ปล.ผมยังไม่ได้ใส่ฟิวส์15Aของชุดกันขโมยน่ะ

+++++แต่ผมอยากรู้อีกน่ะว่า...ถ้าตัวนั้มมันกลับบ้านเก่าไป(เสีย)ผมจะต้องแก้อย่างไรหรือว่าไปหาซื้อที่ไหน/ค่าตัวเท่าไหร...รบกวนพี่ๆ..ขอคำตอบอีกซักครั้งน่ะครับ.....ขอบคุณครับผม....  จุมพิต
บันทึกการเข้า
thanawat6
Gold Member
อาจารย์ปู่
***
ออฟไลน์ ออฟไลน์

เพศ: ชาย
กระทู้: 3,230


Japan Garbage Car & THE GANG DIY SERVICE


« ตอบ #19 เมื่อ: 24 กันยายน 2012, 10:16:24 »

กันขโมยมันลวนครับ ยิ้มกว้างๆ ยิ้มกว้างๆ ยิ้มกว้างๆ
บันทึกการเข้า

boy_chalerampol
ศิษย์น้อง
**
ออฟไลน์ ออฟไลน์

กระทู้: 50


« ตอบ #20 เมื่อ: 25 กันยายน 2012, 08:03:53 »

กันขโมยมันลวนครับ ยิ้มกว้างๆ ยิ้มกว้างๆ ยิ้มกว้างๆ
ร้องไห้...ผมต้องเช็คที่กล่องอย่างไงหรอครับ...ว่ามัน ลวน จรัิง...มีวิธีดูอย่างไรบ้างครับ. ขยิบตา
บันทึกการเข้า
หน้า: [1] ขึ้นบน พิมพ์ 
:::CIVIC CLUB THAILAND:::  |  คุยคุ้ย Civic  |  Civic Club Discuss => ห้องคนขับ  |  หัวข้อ: ช่วยด้วยครับทะเลาะกับไฟเพดาน
กระโดดไป:  


.: Powered by :.
.: Link Exchange :.
civic, civic club, new civic 2017 civic, civic club, new civic 2017 civic, civic club, new civic 2017 civic, civic club, new civic 2017 civic, civic club, new civic 2017 civic, civic club, new civic 2017 civic, civic club, new civic 2017 civic, civic club, new civic 2017


Powered by MySQL Powered by PHP Copyright 2004-2014 www.welovecivic.com All rights reserved
Contact: theerachai@siamrx.com
Valid XHTML 1.0! Valid CSS!
Civic Club | ย่อลิงค์ |